項目背景:該制藥企業主要生產抗生素、心血管類等消炎藥物,企業廢水量達到30噸/天,COD數據達到1000萬以上。PH值偏堿性,鈣鎂離子含量達到25g/L.整體水質水質波動大,水量不穩定。該制藥廢水設計標準為達到冷卻塔補水回用標準。COD含量降到40mg以下。金屬離子達到0.5mg/L。
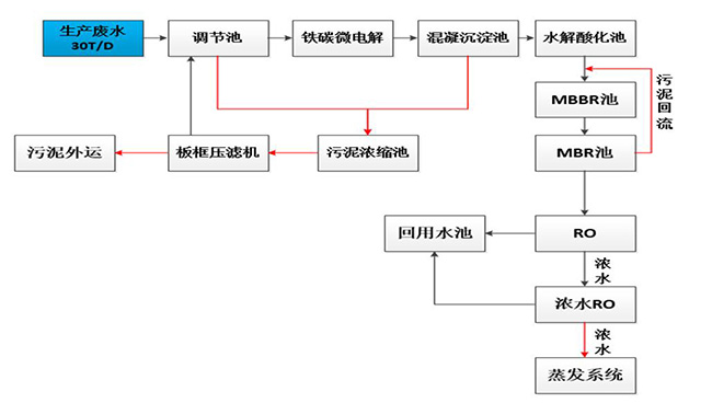
制藥廢水處理工藝:生產廢水-調節池-鐵碳微電解-混凝沉淀池-水解酸化池-MBBR-RO-濃水-系統蒸發-回用標準。其中,生產廢水在調節池環節要進行污泥濃縮池-板框壓濾機,上層清液進行沉淀,底層則進行壓濾版壓縮。

項目運行成本:該制藥廢水設計水量為30T/D,單位能耗可達15KWH/t,藥劑成本為10元/t,綜合費用 為22元/T.折算后制藥廢水處理成本為35萬。其中RO單元采用高倍濃縮系統,針對中水,設計回收率80%; 蒸發器設計處理量為6t/d,根據水質情況估算,濃縮率為95%,每天產生0.6t濃縮液需委外處理。

公司電話:400-058-1098
公司傳真:0512-82175780
公司郵箱:service@anfengtech.com
公司地址:蘇州工業園區唯文路8號D棟